
Электроприводы Belimo | Приводы Belimo | Сервоприводы Belimo
127106, Россия, г.Москва, Нововладыкинский пр., д.8, стр.4, офис 100.
Тел.: 8 (800) 201-64-80 Еmail: belimo@rusmark.ru
Электропривод для управления воздушными заслонками и заслонками скольжения в системах вентиляции и кондиционирования воздуха зданий.
Электропривод BELIMO LH230A60 для управления воздушными заслонками и заслонками скольжения в системах вентиляции и кондиционирования воздуха зданий.
| Электрические параметры | |
|---|---|
| Номинальное напряжение | 100…240 В ~ 50/60 Гц |
| Диапазон номинального напряжения | 85…265 В ~ |
| Расчетная мощность | 5 ВА |
| Потребляемая мощность: во время движения в состоянии покоя |
1,5 Вт 1 Вт |
| Соединение: | Кабель: 1 м, 3 × 0,75 мм² |
| Функциональные данные | |
| Усилие | 150 Н при номинальном напряжении |
| Длина хода | Макс. 100 мм, настраивается с шагом 20 мм |
| Направление движения штока | Реверсивное, переключателем 1↑ , 0↓ |
| Время движения: LH230A60 LH230A100/200/300 |
90 c / 60 мм 150 с / 100 мм |
| Уровень шума | Макс. 35 дБ |
| Безопасность | |
| Класс защиты | II все изолировано |
| Степень защиты корпуса | IP54 в любом положении установки |
| Температура окружающей среды | -30…+50º С |
| Температура хранения | -40…+80º С |
| Влажность окружающей среды | 95% отн., не конденсир. |
| Техническое обслуживание | Не требуется |
| Размеры/вес | |
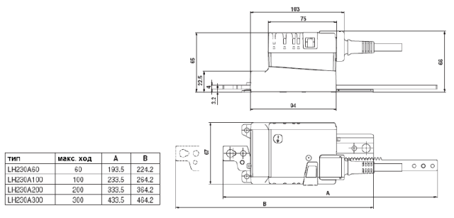
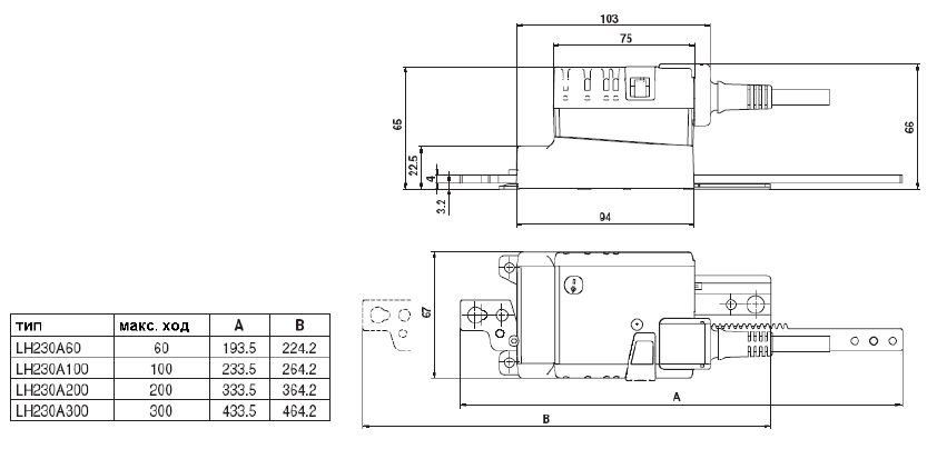
| Размеры | См. на след. странице |
| Вес | 495 гр. |
Ручное управление
Возможно ручное управление Электропривод воздушной заслонки Belimo LH230A100 при помощи кнопки с самовозвратом (при нажатой кнопке редуктор выводится из зацепления)
Настройка величины хода
Величина хода штока Электропривод воздушной заслонки Белимо LH230A100 настраивается с обеих сторон при помощи механических упоров с шагом 20 мм.
Высокая функциональная надежность
Привод воздушной заслонки Белимо LH230A100 защищен от перегрузки, не требует конечных выключателей и останавливается автоматически при достижении конечных положений.
Применение без боковой нагрузки
Линейный привод Belimo LH230A100 привод Белимо крепится винтами в 3-х точках непосредственно к корпусу заслонки. Верхняя часть штока крепится к движущейся части клапана (заслонки скольжения)
Купить привод БЕЛИМО LH230A100 а также запросить его цену и стоимость вы можете позвонив по телефону: 8 (499) 201-22-47
Скидки и оптовые цены на электропривод БЕЛИМО LH230A100 мы обсуждаем индивидуально.
На привод воздушной заслонки BELIMO LH230A100 распространяется 5 лет гарантии с момента продажи, а также сертификат соответствия и паспорт изделия.
| Механические приспособления | |
|---|---|
| Вращающаяся основа для компенсации бокового напряжения | Z-DS1 |
| Стыковочный крепеж | Z-KS2 |
| Механический упор / ограничитель | Z-AS2 |
Применение без боковой нагрузки
Линейный электропривод крепится винтами в 3-х точках непосредственно к корпусу заслонки. Верхняя часть штока крепится к движущейся части клапана (заслонки скольжения)
Применение с боковой нагрузкой
Стыковочный крепеж с внутренней резьбой (Z-KS2) крепится непосредственно к верхней части штока электропривода. Вращающаяся основа (Z-DS1) устанавливается на клапан.
Далее линейный электропривод крепится скрытым винтом к предварительно установленной вращающейся основе. Далее стыковочный крепеж, предварительно закрепленный на верхней части штока электропривода, крепится к движущейся части клапана (заслонки скольжения).
Возникающее поперечное усилие может быть скомпенсировано до определенных границ с помощью вращающейся основы и стыковочного крепежа. Максимально возможный угол отклонения привода от основы составляет 10 º , в бок и вверх.
Скачать PDF (145 Кбайт)
Сертификат BELIMO (775 Кбайт)